手机站手机站 在线留言 收藏本站 网站地图 会员登录 会员注册

欢迎来到深圳康比电子有限公司官方网站

24小时加盟热线0755-27876201
当前位置首页 » 常见问题 » 如何降低差分晶振的功耗

如何降低差分晶振的功耗

返回列表 来源:*** 查看手机网址
扫一扫!如何降低差分晶振的功耗扫一扫!
浏览:- 发布日期:2018-12-18 14:15:25【
分享到:

Vectron晶振集团既是产品制造商,也是解决方案提供商,以其独特的技术成为先锋者,但始终准备在需要时设计和设计定制解决方案.Vectron的核心竞争力将经典晶振和SAW技术与精密集成电路和封装相结合.除了这些伟大的创新能力之外,Vectron还努力做到极其灵活.

频率源的温度和时间稳定特性是无线基站,精密测试和测量设备,网络定时源和军事通信设备设计的关键组成部分.石英晶体振荡器稳定性构成了频率或时序参考设计的基础,并且根据系统的不同,振荡器的性能将在整体性能中得到体现.做出正确的选择以确保最低的老化,最佳的温度稳定性或最高的短期稳定性可能具有挑战性,但Vectron与客户合作已有50多年,以确保其设计的成功.

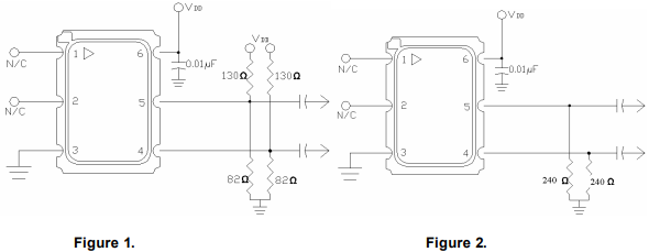
一种非常常见的LVPECL输出晶振端接方法是如图1所示的上拉/下拉方法(显示了可选的交流电容).

如何降低差分晶振的功耗

如果可以使用从发射极到地的单个电阻,如图2所示,那么电流将会减少.VCC6具有156.250Hz输出,系列的典型结果显示在表1中,并强调了相当大的功率节省.

如何降低差分晶振的功耗

应该注意的是,大于240欧姆的值会导致p/p输出降低.例如,一个470欧姆的电阻导致一个420mv的p/p输出,具有一些振铃/过冲,需要在系统中进行评估以验证应用.240欧姆终端方案通常在Vetron使用,对于短距离应用应该是可以接受的,23英寸的FR4轨迹甚至更长也是可能的,但是还没有被评估过.

差分晶振相较于普通晶振而言,低电流电压可达到低值1V,工作电压在2.5V-3.3V,是普通贴片晶振所不能够达到的,差分晶振具有低电平,低抖动,低功耗等特性.差分晶振作为目前行业中要求高,技术高的石英晶体振荡器,具有相位低,损耗低的特点.差分贴片晶体振荡器使用于产品中能够很容易地识别小信号,能够从容精确地处理'双极'信号,对外部电磁干扰(EMI)是高度免疫的.

快速通道
pass
+ 快速通道